17.01
2017
(45) Дата публикации:
10.12.2016
(11) Номер модели:
166713
(51) Класс МПК:
(73) Патентообладатель(и):
Адрес для переписки:
170026, г. Тверь , наб. А. Никитина, 22, ТвГТУ, каб. 425, Ваганичева М.В.
Формула полезной модели:
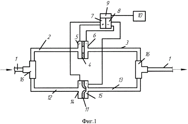
Дроссельная расходомерная установка, размещенная на трубопроводе и состоящая из входного и выходного патрубков, между которыми расположена нормальная камерная диафрагма, «плюсовая» и «минусовая» камеры которой подключены к соответствующим камерам датчика разности давлений, и вторичный прибор, подключенный к выходу датчика разности давлений, отличающаяся тем, что она дополнительно содержит нормальное камерное сопло, размещенное между дополнительными входным и выходным патрубками, «плюсовая» и «минусовая» камеры которого подключены к одноименным камерам датчика разности давления, при этом входные и выходные патрубки соединены между собой и с трубопроводом тройниками.
